服務熱線
13350355997
廢機油提煉工藝技術轉讓
我公司對外轉讓用廢機油、廢潤滑油提煉基礎油全套工藝技術,凱潛公司致力于廢機油提煉蒸餾專業研究,工藝技術成熟,投資建廠可大可小。
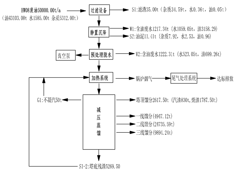
廢機油蒸餾工藝流程:廢機油,廢潤滑油→預處理→真空脫水→高真空減壓蒸餾→基礎油→溶劑精制→溶劑回收再次利用→成品基礎油。
廢油提煉蒸餾設備裝置廣泛應用4S店回收的廢機油提煉,工業廢潤滑油,廢液壓油、廢柴油提煉、廢汽油、輪胎油提煉、毛油提煉,只要是廢油都可精餾提煉等,廢油提煉蒸餾設備裝置采用減壓分子蒸餾工藝技術,可將所有的廢舊潤滑油提煉還原為汽油、柴油、基礎油,凱潛的廢油提煉蒸餾設備裝置具有成本低,回收率高于85%,環節能。是廢油凈化企業的可選裝置及工藝,具有鉅大的經濟效益和社會效益。
廢油提煉設備減壓薄膜閃蒸技術優點:
①薄膜閃蒸提煉基礎油的效率高,工藝流程簡單,凈化周期短;
②采用薄膜蒸發工藝,提高蒸發效率,降低能耗;
③整個系統在高真空狀態下運行,降低了高溫裂解、聚合、設備堵塞等問題發生;
④廢礦物油不經酸洗、堿中和、水洗等工序,生產過程中不產生酸渣、廢水,降低了二次污染,能達到很好的環保效果;
⑤提煉后產生的殘渣角油和輕質燃料油可當做燃料進行銷售,資源得到充分利用。
廢油提煉基礎油后續溶劑萃取工藝亦稱液-液分離,是在液體混合物中加入與其不完,全相溶的液體為溶劑,形成二相,利用原液體中的某些成分在兩液相之間不同的分配關系將有效成分分離開。這是一個液-液之間的傳質過程。液-液萃取具有處理能力大、分離效果好、回收率高、可連續操作以及易于自動控制等特點。在石油化工、濕法冶金、**能工業、生化、食品和醫藥工業等領域得到廣泛的應用。

