服務熱線
13350355997
作者: 凱潛濾油機 發布時間:2021-08-19 15:40 點擊量: 來源:www.ms0595.com

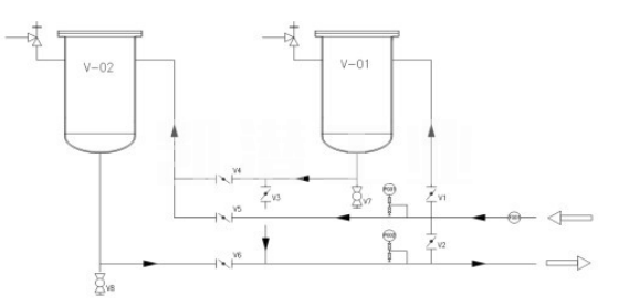
撬裝式油過濾裝置如下圖所示。 通過蝶閥(板閥)的切換,可以實現過濾釜過程連接的切換功能,兩個過濾釜可以串聯使用。
系統閥門及工藝:
設備進出口設有監控壓力表,過濾器本體1、2的頂部裝有_泄壓閥,確保設備在使用過程中不超壓。
V1/V3開啟,V2/V4/V5/V6關閉,設備僅使用V-01完成濾波工作。
V5/V6開啟,V1/V2/V3/V4關閉狀態,設備僅使用V-02完成過濾工作。
V1/V4/V6打開,V2/V3/V5關閉,V-01和V-02裝置串聯完成濾波工作。
V2打開,V1/V3/V4/V5/V6關閉,設備斷開,流體不通過過濾器。
推薦閱讀:撬裝式油過濾裝置優點。
地址:重慶市沙坪壩區覃家崗鎮新橋村石梯溝社幸福小區
銷售部:023-65217597
技術部:(86)13350355997
023-65217916
售后部:023-65217916
傳 真:023-65217916
QQ: 2904490491
郵箱: KQGY668@163.com